14.0 ANOMALY SUMMARY

This section contains a discussion of the significant anomalies that occurred during the Apollo 14 mission. The discussion of these items is divided into four major areas: command and service modules; lunar module; government-furnished equipment; and Apollo lunar surface experiments package.

14.1 COMMAND AND SERVICE MODULES

14.1.1 Failure to Achieve Docking Probe Capture Latch Engagement

Six docking attempts were required to successfully achieve capture latch engagement during the transposition and docking event. Subsequent inflight examination of the probe showed normal operation of the mechanism. The lunar orbit undocking and docking were completely normal. Data analysis of film, accelerometers, and reaction control system thruster activity indicates that probe-to-drogue contact conditions were normal for all docking attempts, and capture should have been achieved for the five unsuccessful attempts (table 14-I).



Docking
attempt
Contact,
hr:min:sec
Estimated
velocity,
ft/sec
Contact
position
clock-
oriented
Socket
contact time (a),
seconds
+X
thrusting
after contact,
seconds
Comments
1A 3:13:53.7 0.1 11:00 1.55 None 1. No thruster activity
2. Contact moderately close to apex
1B 3:14:01.5 0.14 max (b) 9:00 1.65 None Contact close to apex
1C 3:14:04.45 0.14 max (b) 4:30 1.4 0.55 Contact close to apex
1D 3:14:09.0 0.29 max (b) 4:00 2.35 1.95 Contact close to apex
2 3:14:43.7 0.4 to 0.5 8:30 1.7 None Contact close to apex
3 3:16:43.4 0.4 7:00 2.45 None Contact close to apex
4 3:23:41.7 0.4 to 0.5 3:00 6.5 6.2 Contact close to apex
5 4:32:29.3 0.25 6:00 2.9 None Contact close to apex
6 4:56:44.9 0.2 7:00 In and
hard docked
14.3 1. Contact moderately close to apex
2. Retract cycle began 6.9 seconds after contact
3. Initial latch triggered 11.8 seconds after contact
(a) The maximum capture-latch response time is 80 milliseconds.
(b) Estimated velocity from X-thruster activity time. These are maximums with some velocity being
used to null out small separation velocity. Other velocities were estimated by film interpretation.


The capture-latch assembly must not have been in the locked configuration during the first five attempts based on the following:
a. The probe status talkback displays functioned properly before and after the unsuccessful attempts, thus indicating proper switch operation and power to the talkback circuits. The talkback displays always indicated that the capture latches were in the cocked position during the unsuccessful attempts (fig. 14-1). (Note that no electrical power is required to capture because the system is cocked prior to flight and the capture operation is strictly mechanical and triggered by the drogue

b. Each of the six marks on the drogue resulted from separate contacts by the probe head (fig. 14-2). Although three of the marks are approximately 120 degrees apart, a docking impact with locked capture latches should result in three double marks (to match the latch hooks) 120 degrees apart, and within one inch of the drogue apex or socket. Although the drogue marks could indicate that the individual capturelatch hooks were difficult to depress, such marks are not abnormal for impact velocities greater than 0.25 feet per second.



Figure 14-1 - Cross section of probe head and capture latch assembly.

Figure 14-2 - Location of marks on drogue assembly.

Since the latches were not locked, the anomaly was apparently caused by failure of the capture-latch plunger (fig. 14-1) to reach the forward or locked position. Motion of the plunger could have been restricted by contamination or dimensional changes due to temperature. Internal damage to the capture-latch mechanism can be ruled out because the systemfunctioned properly in all subsequent operations following the sixth docking attempt and during postflight testing.

Analyses were performed to investigate tolerances and thermal effects on mating parts and surfaces associated with the operation of the capture latches. The results indicate that neither temperature nor tolerances could have caused the problem. In addition, a thermal analysis shows that neither the latches nor the spider could have been jammed by ice.

Tests using qualification probes to determine capture-latch response measurements were made and showed no aging degradation of the system. Tension tie tests produced clearly sheared pins; however, in one test, a sheared portion of the pin did leave the tension tie with some velocity and landed outside the ring itself.

No contamination, corrosion, significant debris, or foreign materials were found, and the mechanism worked normally during all functional tests. The loads and response times compared with the specifications and with the probe preflight data. Motor torque values and actuator assembly torque values (static drag and capture-latch release) compare favorably with preflight values.

During the inspection, small scratches and resulting burrs were found on the tension tie plug wall adjacent to the plunger. The scratches are being analyzed. An anomaly report will be issued under separate cover when the investigation has been completed.

The most probable cause of the problem was contamination or debris which later became dislodged. A cover will be provided to protect the probe tip from foreign material entering the mechanism prior to flight. This anomaly is open.

14-1.2 High-Gain Antenna Tracking Problems

During translunar coast and lunar orbit operations, occasional problems were encountered in acquiring good high-gain antenna tracking with either the primary or secondary electronics. The specific times of highgain antenna acquisition and tracking problems were:

a. 76:45:00 to 76:55:00

b. 92:16:00 to 93:22:00

c. 97:58:00 to 98:04:02

d. 99:52:00.

An instrumentation problem with the antenna readout occurred for about 3 hours early in the mission when an error of about 30 degrees existed. Subsequently, the readings were normal. A mechanical interference in the instrument servos is the most likely cause. The instrument servos are an independent loop which drive the antenna pitch and yaw meters in the command module. No corrective action is planned since the servos do not affect the antenna performance for any modes of operation.

The ground data signatures which show the first acquisition and tracking problems are illustrated in figure 14-3. The antenna started tracking a point approximately 5 to 8 degrees off the earth pointing angle at 76:45:00 elapsed time and continued tracking with low uplink and downlink signal levels for 10 minutes at which time a good narrow beam lock-up was achieved.



Figure 14-3 - Data from first period of anomalous operation.

The low signals correlate with antenna pattern and gain data for a 5- to 8-degree boresight shift in the wide-beam mode. The direction of the spikes observed on the downlink data in figure 14-3 are consistent with switching between the wide and narrow beam. Conditions for a normal alignment and a misalignment of the wide and narrow beams are shown in figure 14-4. A 5- to 8-degree shift in the wide-beam mode boresight will not allow narrow-beam lock since continuous switching between the wide beam and narrow beam will occur with the target outside the ±3degree limit of the narrow-beam boresight. These large error signals will initiate cyclic switching between the wide-beam and narrow-beam modes.


Figure 14-4 - Antenna narrow- and wide-beam boresight relationship.

The acquisition and tracking problems for the other time periods were similar. As a result of the 5- to 8-degree boresight shift of the wide beam, the antenna at times would lock-up on the first side lobe instead of the main lobe (fig. 14-4). Since the antenna array is not symmetrical, the boresight error in the wide-beam mode is a function of the target approach path.

A number of problems could have caused the electrical shift of the wide beam; however, they effectively reduce to an interruption of one of the four wide-beam elements which supply signals to the wide-beam comparator. The most likely cause is that a connector to one of the coaxial cables which are used to connect the wide-beam antennas to the comparator assembly of the strip lines was faulty.

In support of this cause, five bad coaxial center conductors have been found. Also, a coaxial connector was disconnected on the antenna and the effect in the beam occurred. There are two causes of the problem with the center conductor, both of which occur during cable-to-connector assembly (fig. 14-5). The sleeve is assembled to the cable, a Lexan insulator is then slipped over the center conductor, and the pin is inserted over the center conductor and soldered. If the wire gets too hot during soldering, the Lexan grows and no longer fits loosely through the hole in the outer body. When this occurs and the outer body is screwed onto the sleeve, the wire can be twisted and the center conductor may fail.



Figure 14-5 - Coaxial cable failures.

Another possible failure occurs when too much solder is used or the wire is not centered in the pin. These conditions will bind the pin to the outer body insulation and, during assembly, the wire is twisted to failure. These conditions are being corrected by reworking all connectors and applying proper inspection and control procedures during the rework.

Failures on previous flights, in addition to the one on this mission, were of the type that appear under certain thermal conditions. The malfunction conditions of each of the failures were isolated to different components of the antenna. All of these defects were of a type which could escape the test screening process. Another possibility is that the shock which an antenna experiences during the spacecraft-lunar module adapter separation when the pyrotechnics fire might have caused defects in the circuitry which could open up under certain thermal conditions during the mission. The original qualification tests considered that the shock environment would be low.

To further investigate the effects of the space craft- lunar module adapter pyrotechnic shock on an antenna, a shock test has been conducted. The results show that the antenna experiences about an order-of-magnitude greater shock than had been originally anticipated. However, thermal testing of the antenna has shown no detrimental effects because of the shock. To better screen out defects which potentia-Ily could affect the functioning of the antenna, a thermal acceptance test will be performed on all future flight antennas while radiating and under operating conditions.

This anomaly is closed.

14.1.3 Urine Nozzle Blockage

After transposition and docking and prior to initiating passive thermal control, the crew indicated that the urine nozzle (fig. 14-6) was obstructed. The*same condition occurred several other times during the mission and,, in each case, the dump nozzle had not been exposed to sunlight for prolonged periods.



Figure 14-6 - Urine receptacle and nozzle.

The heaters and circuitry were checked and found to be normal. The system design has been previously verified under some, but not all, likely thermal conditions while dumping urine. Although the history of previous missions has shown no indications of freezing, the dumps during this flight may have coincided with a colder nozzle condition than on any previous flight. Also, the purge-and-dry procedure used during this mission was different from that used in previous missions in that the urine receiver was rinsed with water after each use and the system was purged with oxygen for longer times than in past missions. These changes may have contributed to the freezing. A test is planned to determine the contribution of the procedures to the freezing.

If freezing occurs in the future, thawing can be accomplished very quickly by orienting the spacecraft so that the nozzle is in sunlight. This was demonstrated several times during this flight. The auxiliary hatch nozzle and the water overboard dump nozzle provide backup capabilities. No hardware change is in order, but procedural changes may be necessary that would either restrict the times when urine may be dumped or modify the purging techniques.

This anomaly is closed.

14.1.4 Degraded VHF Communications

The VHF link between the command and service module and lunar module was degraded from prior to lunar lift-off through terminal phase initiation. The received signal strength measured in the lunar module was lower than predicted during the periods when VHF performance was degraded. VHF voice was poor and, 11 minutes prior to lunar lift-off, noise was received in the lunar module through the VHF system. Therefore, the system was disabled. When the system was again enabled about 4-1/2 minutes before lunar lift-off, the noise had disappeared.

Prior to lunar descent, the VHF ranging and rendezvous radar range measurements correlated closely. However, during the time period preceding terminal phase initiation, the VHF ranging system indicated erroneous measurements. During this same time period, numerous range tracking dropouts also occurred. The range measurements were in error by 5 to 15 miles when compared with the rendezvous radar range measurements (fig. 14-7). The VHF ranging data presented in the figure results from a number of different acquisitions. After terminal phase initiation, the signal strength, as indicated by the lunar module receiver automatic gain control voltage measurement, was adequate and VHF ranging operation was normal.



Figure 14-7 - Relative range comparisons during rendezvous.

These problems would be expected if the signal strength were low. The signal strength was determined by measuring the automatic gain control voltage in the lunar module VHF receiver. The measurement range was -97.5 to -32 dBm. Figure 14-8 shows the predicted signal strengths and those measured during the mission at the lunar module receiver.


Figure 14-8 - Received signal strength from omni-directional antenna.

The maximum predicted values assume that direct and multipath signals add. For the minimum predicted, the multipath signal is assumed to subtract from the direct signal. The antenna pattern model used consisted of gain values in 2-degree increments and did not include all the peaks that are known to occur because of antenna polarization differences between the lunar module and command and service module. Line-of-sight to the command module passing through one of these peaks would explain the pulses shown in figure 14-8(a).

Figure 14-8(b) shows that the signal strength should have been on scale subsequent to about 10 minutes after insertion. Figure 14-8(c) shows that the measured signal strength was below that expected for the right-forward antenna, the one which the checklist called out to be used, from insertion to docking and above that predicted for the right-aft antenna for this same time period. This indicates that the proper antenna was selected, but some condition existed which decreased the signal strength to the lunar module receiver.

The lower-than-normal RF link performance was a two-way problem (voice was poor in both directions); therefore, certain parts of the VHF system are prime candidates for the cause of the problem. Figure 14-9 is a block diagram of the VHF communications system as configured during the rendezvous phase of the mission. Also shown are those areas in which a malfunction could have affected the two-way RF link performance. A single malfunction in any other area would have affected oneway performance only.



Figure 14-9 - Block diagram of VHF communications systems.

The VHF ranging problems resulted from lower-than-normal signal strength together with the existing range rate. The ranging equipment is designed to operate with signal strengths greater than -105 dBm. The lunar module received signal strength data are essentially qualitative, since most of the inflight data during the problem period were off-scale low. Unfortunately, the scale selection was not chosen for failure analysis. A spot check of relative vehicle attitudes, as evidenced by normal performance of the rendezvous radar and by sextant sightings, indicates that the attitudes were proper. The crew also indicated that they followed the checklist for VHF antenna selection.

A flight test was performed to verify that the VHF ranging problem was associated with the low VHF signal strength and was not related to the VHF ranging elements. The Apollo 14 range and range rate were duplicated and the results showed that, for signal strengths below about -105 dBm, errors in indicated range similar to those experienced on Apollo 14 will be generated.

The procedures for test and checkout of the lunar module and command module elements of the VHF system have been reassessed and found to be sufficient, and additional inspection or testing is not practical or necessary. The only action that will be taken is to add instrumentation on both the lunar module and the command and service module to provide more insight into the nature of the problem if it occurs on subsequent flights. Therefore, for subsequent vehicles, receiver automatic gain control measurements will be added to both the lunar module and the command and service module. Measurement scale factors will be selected to give on-scale data at the, low signal strength range. The lunar module data storage and electronics assembly (tape recorder) was retained for subsequent postflight evaluation of voice quality associated with the automatic gain control measurements.

Crew training will be expanded to include realistic simulations of weak signal strengths and the effects of ranging on.voice quality. The effects of the modes selected and operational techniques such as voice level and microphone position become important near the range limits of the system.

This anomaly is closed.

14-1.5 Entry Monitor System 0.05g Light

The entry monitor system 0.059 light did not illuminate within 3 seconds after an 0.059 condition was sensed by the primary guidance system. The crew then manually switched to the backup position.

The entry monitor system is designed to start automatically when 0.059 is sensed by the system accelerometer. When this sensing occurs, the 0.059 light should come on, the scroll should begin to drive (although barely perceptible) and the range-to-go counter should begin to count down. The crew reported the light failure but was unable to verify whether the scroll or counter responded before the switch was manually changed to the backup mode. The crew also reported that the neutral density filter was covering the 0.059 light and that there were sunlight reflections in the cabin.

Analysis of the range counter data reported by the crew indicates a landing point about 5 nautical miles short; whereas, if the entry monitor system had not started when 0.05g was sensed and had started 3 seconds later, the indicated landing point would have been on the order of 20 nautical miles long.

Postflight tests conducted on the system show that the lamp driver circuit and the redundant lamp filaments were operating properly. Analysis of the range counter data and postflight tests indicate that the failure of the crew to see the light was caused by having the filter positioned in front of the light. Reflected light from the sun and the ionization layer would make it very difficult to see the light. Further, a clear glass filter is used in the simulator; whereas , the spacecraft filter is silvered.

The corrective action is to replace the filter in the simulator with a flight unit. Also, a flight procedural change will be made to position the filter so that it will not obscure the light.

This anomaly is closed.

14.1.6 Inability to Disconnect Main Bus A

During entry, when the main bus tie switches (motor-driven switches) were placed in the off position at 800 feet, main bus A should have deenergized; however, the bus remained on until after landing when the battery bus-tie circuit breakers were opened. Postflight testing showed that the main motor switch contacts were closed (fig. 14-10). Also, the internal switches which control the drive motor were shorted together and the motor windings were open. These conditions indicate that the motor switch stalled.



Figure 14-10 - Bus-tie circuitry.

Main bus B should have been powered because of this failure, but was not. Postflight testing showed that this occurred because the main bus B circuit breaker for battery C was intermittent. This problem is discussed in section 14.1.7.

A similar motor switch failure was experienced during tests of the Apollo 15 command and service module at the launch site. Also, a second similar motor switch on the Apollo 15 vehicle required 100 milliseconds to transfer; whereas, normal transfer time is 50 milliseconds. A motor current signature was taken for one switch cycle of the slow-operating switch and compared to a similar signature taken prior to delivery. It showed that contact resistance between the brushes and commutator had degraded and become extremely erratic. Torque measurements of the failed motor switch without the motors were normal. This isolates the problem to the motors of the switch assembly.

A black track of deposits from the brushes was found on the Apollo 14 commutator, as well as on both of the commutators from the Apollo 15 motors. One motor had failed, and the other was running slow. Normally, a commutator should show some discoloration along the brush track, but a buildup of brush material along the track is abnormal. As a result of the track buildup, the resistance between the brushes and commutator became higher. The higher resistance drops the voltage into the armature causing the motor to run slower. (Switch transfer, open to closed, or vice versa, requires 1-1 revolutions of the motor.) The increased resistance at the brushes generates more heat than normal. A visual inspection of the Apollo 14 motor brush assembly showed high heating of the brushes had occurred, and this was concentrated at the brushcommutator interface. The condition was evident by the melting pattern of a thin nylon dish which retains the brush in the brush holder.

An analysis is being made to determine the deposit buildup on the commutator. Either the brush composition is in error, or a contamination exists in the brush composition. X-ray refraction analysis shows the same elements throughout the brush. The percentage of each of the substances will be determined and compared to the specification analysis of the brush.

Inspection of the commutator outside of the track shows,a-clean copper surface comparable to other machined surfaces within the motor. It can be inferred from this that there are no problems associated with the age/life of the lubricants from the bearings or with outgassing from organic materials which might deposit on the commutators. The switch assemblies are hermetically sealed and under a 15-psi pressure of nitrogen and helium gas.

Each motor is operated continuously for 4 to 8 hours to seat the brushes. The motors are then disassembled, inspected, and cleaned. Procedures for cleaning the motor assembly are not explicit as to materials or techniques to be used. This could be the cause of the problem. A further study of this aspect is being made. An anomaly report will be issued upon completion of the investigation.

There are 36 motor-driven switch assemblies in the spacecraft. Some of the switches are normally not used in flight. Some are used once or, at most, several times. The increased resistance of brush to the commutator as a result of deposits is gradual from all indications. A check of the switch operation time can be related to the deposit buildup on the commutator. Consequently, a check of the switch response time can indicate the dependability of the switch to perform one or several additional switch transfers in flight. This will be done for Apollo 15 on each of the switches. Work-around procedures have been developed if any of the motor switches are questionable as a result of the timing test.

This anomaly is open.

14.1.7 Intermittent Circuit Breaker

The motor switch failure discussed in section 14.1.6 should have resulted in main buses A and B being energized after the motor switch was commanded open (fig. 14-10). Postflight continuity checks, however, showed that there was an open circuit between battery C and main bus B and that the main bus B circuit breaker for battery C was intermittent.

Disassembly and inspection of the circuit breaker showed that the contacts are cratered (fig. 14-11). The crater contains a white substance which held the contacts apart when the circuit breaker was actuated.



Figure 14-11 - Circuit breaker contact.

The white substance will be analyzed to determine its composition and source. Circuit breakers which have been used in similar applications in Apollo 14 will also be examined. An anomaly report will be issued under separate cover when the analysis has been completed.

This anomaly is open.

14.1.8 Food Preparation Unit Leakage

The crew reported that a bubble of water collected on the stem of the food preparation unit after hot water was dispensed, indicating a slight leak. This problem also occurred on Apollo 12.

Tests of both the Apollo 12 and Apollo 14 units showed no leakage when room temperature water was dispensed through the hot water valve; however, at an elevated water temperature of approximately 1500 F, a slight leakage appeared after valve actuation. Disassembly of the Apollo 12 dispenser showed damage in two valve O-rings, apparently as a result of the considerable particle contamination found in the hot water valve. Most of the contamination was identified as material related to component fabrication and valve assembly and probably remained in the valve because of incomplete cleaning procedures. Since the particles were found only in the hot water valve, the contamination apparently originated entirely within that assembly and was not supplied from other parts of the water system.

Postflight, when the hot water valve was cycled several times, the outflow was considerably less than the specified 1 ounce per cycle. Disassembly of the valve will be performed and an anomaly report will be issued under separate cover upon completion of the investigation. The Apollo 15 unit has been checked during altitude chamber tests with hot water and no leakage was noted.

This anomaly is open.

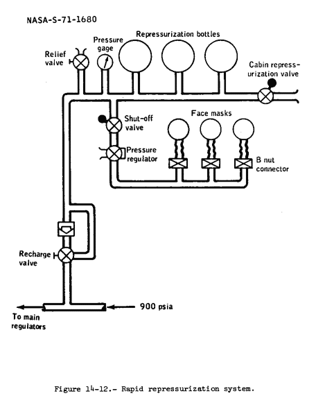
14.1.9 Rapid Repressurization System Leakage

Repressurization of the three storage bottles in the rapid repressurization system (fig. 14-12) was required three times in addition to the normal repressurizations during the mission. The system required repressurization once in lunar orbit and twice during,the transearth coast phase. Just prior to the first of the transearth coast repressurizations, the system had been used (face mask checks) and refilled (fig. 14-13). In this instance, the Pill valve was closed before the system was fully recharged. Calculations from the surge tank pressure data indicate that the repressurization package was at approximately 510 psi at 199 hours 48 minutes and was only recharged to about 715 Psi (fig. 14-13). The cabin indication of the repressurization package pressure would have indicated a higher pressure because of the temperature rise of the compressed gas. The crew noted a value of about 700 Psi (due to temperature stabilization) at approximately 21-1 hours and recharged the system again.



Figure 14-12 - Rapid repressurization system.

Figure 14-13 - Rapid repressurization package data.

Data are not available from the lunar orbit repressurization as the spacecraft was on the back side of the moon during the operation. However, the general procedure used during the transear-th coast phase would only partially recharge the system.

Postflight checks of the 900-psi system showed that the leakage rate was about 40 standard cc/min as compared with the preflight value of 14 standard cc/min. This change in leakage rate is not considered abnormal. A leakage rate of this magnitude would lower the system pressure about 100 psi every 3 days. Therefore, the lunar orbit recharging of the system probably resulted from normal leakage.

Future crews will be briefed on the recharging techniques for other than normal rechargings to insure that the system is fully recharged.

This anomaly is closed.

14.2 LUNAR MODULE

14.2.1 Ascent Battery 5 Low Voltage

At 62 hours, the ascent battery 5 open-circuit voltage had decreased from a lift-off value of 37.0 volts to 36.7 volts instead of remaining at a constant level (fig. 14-14(a)). Figure 14-14(b) shows characteristic open-circuit voltages for a fully charged battery (peroxide level of all cells) and all cells operating on the monoxide level of the silver plate. Note that one cell at the monoxide level and the remaining 19 at the peroxide level would have caused the observed open-circuit voltage of 36.7 volts.



Figure 14-14 - Ascent battery voltage characteristics.

Any one of the following conditions could have caused the voltage drop.
a. Battery cell short

b. Cell short-to-case through an electrolyte path

c. External battery load.

A single-cell short could be caused by inclusion of conductive foreign material in the cell-plate pack at the time of manufacture or excessive braze material at the brazed joint between the plate tab and plate grid, either of which could pierce the cellophane plate separator during the launch poweredflight phase, providing a conductive path between positive and negative plates (fig. 14-15).


Figure 14-15 - Ascent battery cell structure.

During battery activation, one of the descent batteries had a cell short to the case through an electrolyte path around a cell plug joint (fig. 14-15). The cell plug was not properly sealed to the bottom of the plastic cell case. If this condition existed in ascent battery 5 in flight, it could have decreased the battery open-circuit voltage.

An external battery load could have existed from lift-off to 62 hours on the circuit shown in figure 14-16 in which typical types of high resistance shorts are also shown. For this condition, the current drain would have occurred on all cells. Figure 14-14 shows the time history of the open-circuit bus voltage for battery 5. For a constant external load, the battery 5 open-circuit bus voltage would have been lower than the flight data at 141 hours. Therefore, the external load would have had to change with time.



Figure 14-16 - Ascent battery 5 configured for open circuit loads.

To reduce the possibility of recurrence, corrective action has been taken for each of the possible causes. Stricter inspection and improved procedures have been incorporated for installation of the plugs. Particcular attention will be given to the assembly of the cell plates on future units. In addition, a test has been added at the launch site to measure lunar module parasitic loads prior to battery installation to insure that no abnormal loads are present.

This anomaly is closed.

14.2.2 Abort Signal Set In Computer

Prior to descent, the primary guidance computer received an abort command four different times. The computer would have reacted if the descent program had been initiated. The failure was isolated to one set of contacts of the abort switch (fig. 14-17) because the abort command appeared only on the lunar module primary guidance computer downlink (telemetry) and not on the abort guidance computer downlink (telemetry) or the telemetry bilevel discretes associated with the descent engine control logic. Recycling the switch or tapping the panel removed the signal from the computer. To prevent an unwanted abort during powered descent, a computer program was developed and verified within 2 hours, and in time to be manually inserted into the lunar module computer prior to powered descent initiation. The program would have allowed the lunar module computer to ignore the abort command, had it appeared during powered descent.



Figure 14-17 - Abort switch logic.

The most probable cause of the abort command was metallic contamination within the hermetically sealed abort-switch module (fig. 14-18).


Figure 14-18 - Abort switch contamination.

The failure of an internal switch component would not likely have caused the abort indication because such a failure would not have been intermittent. X-rays and dissection of similar switches have shown metallic contamination in several switches of the size which could have caused the flight failure. The metallic contamination appears to come from the internal switch parts, particularly one of the three studs which hold the contact components. The stud is, in effect, riveted by heat and pressure (fig. 14-18). This type of switch is used in eight different locations, which are:
a. Abort switch

b. Abort stage switch

c. Engine stop switches (2)

d. Master alarm switches (2)

e. Plus X translation switch

f. Engine start switch.

Corrective action consists of replacing all switches of this type with switches screened by x-ray and vibration. Since the screening is not fool-proof, circuit modifications were made to eliminate singlepoint failures of this type. These modifications are:
a. The abort stage switch descent-engine override function was removed from the abort-stage circuit breaker and placed on the logic power switch contact. This involved relocating one wire from one switch terminal to another.

b. Each of the two engine stop switches were rewired so that two series contacts are required to close in order to stop the engine. Formerly, the two sets of contacts in each stop switch were connected in parallel so that closure of either would shut down the engine.

c. The plus-X translation switch was rewired so that two series contact closures are required to fire the plus-X reaction control system thrusters. This removed the four-thruster translation capability, leaving only a two-thruster translation capability.

d. The engine-start switch and circuitry were not changed because of this-problem since inadvertent closure would only give the manual start command, and the engine arm command is also required to fire the engine. However, because of a switch failure in another spacecraft during ground tests, the switch was rewired so that a series-parallel combination of four switch contacts are used for the function. That failure was caused by nonmetallic contamination (rust) preventing switch contact closure. This contamination is undetectable by x-rays.

e. The two master alarm switches were not rewired since inadvertent contact closure would only reset the master alarm, and this would not affect the mission or crew safety.

f. The abort and abort stage switch circuitry to the computer was not modified. Instead, the primary guidance computer software was modified to allow the crew to lock out the computer abort and abort stage program. If the crew exercises this option, any required abort would have to be performed using the abort guidance system.

This anomaly is closed.

14.2.3 Intermittent Steerable Antenna Operation

Prior to the descent phase of the mission, the S-band steerable antenna operation was intermittent. There were nine instances of unscheduled interruption of antenna tracking. Three of these have been explained. One was caused by the crew switching to an omnidirectional antenna because of an erroneous reading of the pitch position indicator at full scale of 255 degrees when the antenna was actually at 122 degrees. Another occurred because the antenna was in the manual slew mode and not in automatic-track. After undocking, the lunar module attitude was changed and, as a result, the antenna was pointed away from the earth resulting in a loss of signal. The third interruption which has been explained was caused by a failure in the ground station power amplifier resulting in a temporary loss of uplink signal.

The remaining unexplained tracking interruptions (fig. 14-19) have similar characteristics. Five tracking interruptions occurred during Goldstone coverage and figure 14-20 is a plot of ground-station-received signal strengths at these times. During the Madrid ground station coverage of revolution 32, another incident was noted with the same type of antenna response. It indicates that the antenna began to experience a mechanical oscillation of approximately 2 to 3 hertz, which became increasingly larger in amplitude until the antenna lost lock. When antenna oscillations exceed plus or minus 5 degrees, excessive motor drive current causes the 28-volt dc circuit breaker to open and the antenna ceases to track. The crew reset this circuit breaker several times. The antenna was also reported to be noisy, indicating the continual driving that would have occurred during the oscillations. The oscillations occurred randomly at other times during the problem period, but damped out and did not cause tracking interruptions.



Figure 14-19 - S-band steerable antenna operation.

Figure 14-20 - Signal strength oscillations associated with five unexplained losses of lock.

The two most probable causes of these oscillations are an unwanted variation in the uplink signal or a condition of instability in the antenna/S-band transceiver tracking loop system. The conditions which can cause the first item are vehicle blockage, reflections from the spacecraft structure, multipath signal reflections from the lunar surface, noise transients induced on the uplink signal, or incidental amplitude modulation on the carrier at the critical antenna lobing frequency (50 to 100 hertz or odd harmonics).

Look-angle data indicate that the antenna was not pointed at or near the vehicle structure during the time periods when antenna lock was lost.

Multipath normally occurs when the spacecraft is near the lunar horizon. However, antenna loss-of-lock did not occur at these times.

Noise transients on the uplink are held to a minimum because the ground station power amplifier operates in saturation. Also, the verification receiver which monitors the uplink signal at the ground station displayed normal output during the problem time periods. Although the incidental amplitude modulation has not been recently measured at Goldstone and Madrid, production sub-carrier oscillators have been checked. These tests showed that the incidental amplitude modulation at the critical frequencies was not detectable (less than 0.1 percent). A test was also performed which showed that the steerable antenna response to incidental amplitude modulation became worse with the addition of voice on the sub-carrier and the presence of pulse repetition ranging. However, there is no correlation between either of these and losses of antenna lock. The most probable causes for tracking loop instability are high loop gain, low gimbal friction, and low received signal strength resulting in low signal-to-noise ratio in the tracking loop. Both,uplink and downlink signal strengths indicated that the RF levels were nominal and were within the antenna's capability to track.

The loop gain as measured during the acceptance test of the Apollo 14 equipment indicated a lower-than-nominal value indicating that the stability should have been greater than nominal.

There are no likely failures in the antenna that would cause a gain change sufficient to produce instability without complete loss of the antenna. There are many component failures in the transceiver which might produce the right amount of gain change for oscillations. However, these failures would also affect the receiver automatic gain control reading which appeared normal throughout the problem time.

The gimbal friction on the Apollo 14 antenna was measured during ground tests and found to be higher than nominal. This would increase the antenna stability. For gimbal friction to cause the problem, a variation in friction which characteristically changed from normal to low, or no friction, at short intervals and at random times consistent with the antenna oscillations would have had to occur.

There was no obvious variation in uplink signal and no obvious change in the antenna/transceiver tracking loop which would cause the antenna to oscillate. There must have been some intermittent condition that existed in the spacecraft/ground station system, which has not yet been identified. The investigation is continuing and an anomaly report will be issued when the investigation is completed.

An additional problem occurred one time during revolution 11 when the antenna pitch-position indicator stuck at the full-scale reading of 255 degrees. However, it became operative again and continued to function properly. This may have been caused by a failure in the position-sensing circuits in the antenna or in the meter itself. This meter hung up twice during acceptance testing. A malfunction was found, corrected, and a retest was successful. The indicator is used only as a gross indication of antenna movement. Consequently, no further action will be taken.

This anomaly is open.

14.2.4 Landing Radar Acquisition

Two conditions occurred during the landing radar operation which were not expected; however, they were not abnormal. The first condition occurred approximately 6 minutes after initial actuation of the landing radar. The system switched to the low-range scale, forcing the trackers into the narrow-band mode of operation. This was corrected by recycling the main power circuit breaker which switched the radar to high scale. Figure 14-21 shows the radar scale switching logic. The radar then locked on and "velocity-data-good" and "range-data-good" indications were transferred to the computer. The "velocity-data-good" signal is generated when the Doppler trackers lock on and the "range-data-good" signal is generated when the range tracker also locks on.



Figure 14-21 - Landing radar scale switching logic.

The second condition which was not expected occurred after the circuit.breaker was recycled. At this time the initial slant range reading was approximately 13 000 feet greater than that calculated from the operational trajectory. Several seconds later, the indicated slant range jumped from 32 000 to 25 000 feet. Subsequently, the landing radar readings compared favorably with the operational trajectory (fig. 14-22).


Figure 14-22 - Comparison of measured and computed slant range during powered descent.

The scale switching occurred at a slant range of 63 000 feet with a bean 4 velocity of 3000 ft/sec at an incidence angle of 35.4 degrees. Operating the landing radar under these conditions exceeds the maximum range measurement design limit (fig. 14-23). Under these conditions, the receiver is sweeping with maximum gain and the system will be sensitive to any received noise. A test was performed with a radar operating under the Apollo 14 conditions (two range-rate bearn locked up and the range beam unlocked). By inserting low-level noise for a fraction of a second into the receiver, range scale switching occurred.


Figure 14-23 - Landing radar range measurement design limitation as a function of vehicle velocity component along range beam.

The high slant range indicated at lock-on by the landing radar was most likely caused by the radar locking onto energy returned into the antenna side lobe. Based on the preflight terrain profile and the preflight operational trajectory, side lobe lock-on can be expected. Checklist procedures exist to correct a sustained side lobe lock-on. Once the radar is locked on the main lobe, side lobe lock-on cannot occur.

On future spacecraft, a wiring modification will be made to enable holding the system in high scale while in antenna position 1. Low scale will only be enabled in position 2. Position 2 of the antenna is automatically selected by the computer at high gate (7500 feet altitude). The manual selection of antenna positions 1 and 2 will also control high scale and enable low scale switching, respectively.

This anomaly is closed.

14.2.5 Loss of the Abort Guidance System

The abort guidance system failed during the braking phase of rendezvous. Telemetry data were suddenly lost at 143:58:16; however, there was no indication of an abort guidance system warning light or master alarm. The crew was unable to access the data entry and display assembly and depressing any of the pushbuttons had no effect. The status switch was cycled from operate to standby to operate with no effect. Cycling the 28volt circuit breakers likewise had no effect. The system remained inoperative for the remainder of the mission.

The system was determined to have been in the standby mode after the failure by comparing expected and actual bus current changes that were observed at the time of the failure and the subsequent cycling of the circuit breakers. Further evidence of the system having been in standby was the absence of the warning light and master alarm at the time of the failure. If standby power in the electronics assembly were not maintained, clock pulses to the abort sensor assembly would have been lost and the warning light would have illuminated and the master alarm sounded. A warning light and a master alarm would also have occurred if the failure had been in the abort guidance status switch or the associated external wiring. These conditions isolate the failure to the power supply section or the sequencer of the abort electronics assembly (fig. 14-24).



Figure 14-24 - Partial abort guidance system functional design.

The failure has been isolated to one of seven modules in the plus 4-volt logic power supply, one module in the sequencer, or one of 27 interconnections between the modules. There are a total of 27 component part types; twelve resistor, two capacitor, four transistor, four diode, four transformer, and one saturable reactor that could have caused the failure.

A complete failure history review of the component part types revealed no evidence'of a generic part problem. A power dissipation analysis and a thermal analysis of maximum case temperature for each of the suspect parts showed adequate design margins.

Manufacturing procedures were reviewed and found to be satisfactory. Finally, a review was conducted of the testing that is performed at the component level, module level, and power supply level. Test procedures were found to be adequate for detection of failed units and not so severe that they would expose the units to unacceptable or hazardous test conditions.

A component or solder joint failure could have been due to either an abnormal thermal stress or a non-generic deficiency or quality defect that was unable to withstand a normal environment. An abnormal thermal stress could have been caused by improper installation of the equipment on the cold rails. If this occurred, the first component which should fail is in the particular power supply to which the failure was isolated.

In any event, the methods and techniques used to verify system performance show no apparent areas which require improvement. Further stress analysis of components and solder joints shows that the design is adequate. The methods, techniques and procedures used in installation of the equipment on the cold rails are also adequate, providing these procedures are followed. Consequently, no corrective action is in order.

This anomaly is closed.

14.2.6 Cracked Glass on Data Entry and Display Assembly

The crew reported a crack in the glass across the address register of the data entry and display assembly. Figure 14-25 shows the assembly and the location of the crack. Figure 14-26 is an enlarged drawing of the glass and associated electroluminescent segments.



Figure 14-25 - Locations of crack and tape on data entry and display assembly.

Figure 14-26 - Cross-section of data entry and display assembly glass.

The cause of the crack is unknown. Glass cracks have not occurred since a revision was made to the procedure used to mount the glass to the faceplate of the data entry and display assembly. The assembly is qualified for an environment in excess of the flight conditions. Therefore, either excessive interna.1 stresses (under normal conditions) were built into the glass, or the mounting was improper (not as designed), or the glass was inadvertently hit.

Corrective action consists of applying a clear plastic tape prior to flight on the glass of the electroluminescent windows above the keyboard (fig. 14-25), like that previously used on the mission timer windows. The tape is to prevent dislodging of any glass particles if cracks occur in the future, as well as help prevent moisture from penetrating the electroluminescent segments should a crack occur. The presence of moisture would cause the digit segments to turn dark in about 2 hours if voltage were applied to a cracked unit, making the assembly unreadable.

This anomaly is closed.

14.3 GOVERNMENT FURNISHED EQUIPMENT

14-3.1 Noisy Lunar Topographic Camera Operation

The lunar topographic camera exhibited noisy operation from the time of the Descartes site photography pass at about 90 hours. In both the operate and standby modes with power on the camera, the shutter operation was continuous.

The developed film indicates that the camera was functioning properly at the time of camera checkout at about 34 hours. On the fourth lunar revolution, good imagery of the lunar surface was obtained on 192 frames, starting at Theophilus Crater and ending about 40 seconds before passing the Descartes site. The rest of the film consists of multiple-exposed and fully over-exposed film.

Postflight tests with the flight camera showed satisfactory operation in all simulated environments (pressure, thermal-, and vibration) at one-g. An intermittent failure was found in a transistor in the shutter control circuit (fig. 14-27). The transistor was contaminated with a loose piece of aluminum 0.130 inch by 0.008 inch, which was foreign to the transistor material. With a shorted tra~sistor, 28 volts is applied continuously to the shutter drive circuit, causing continuous shutter operation, independent of the intervalometer and independent of the single, auto, or standby mode selections. The sprocket holes in the 1/200 slot in the shutter curtain were torn as a result of the prolonged, continuous, high-speed shutter operation (fig. 14-28).



Figure 14-27 - Lunar topographic camera shutter control.

Figure 14-28 - Lunar topographic camera film track.

The transistor had been passed by normal high reliability screening and by premission and postmission system acceptance tests operating under vibration, thermal, pressure, and humidity conditions; none of which detected the piece of aluminum. Additional screening being considered for future applications includes the use of N-ray and acoustic inspection. An occurrence of this nature is rare, but it is even rarer for such a condition to pass the high reliability screening.

The anomaly occurred only after a period of operation at zero-g in flight, and when the case of the transistor itself was tapped postflight.

This anomaly is closed.

14.3.2 Extravehicular Glove Control

After suit pressurization for the second extravehicular activity, the Lunar Module Pilot reported that his right glove had pulled his hand to the left and down and that he had not had this trouble during the first extravehicular activity period. The condition was a nuisance throughout the second extravehicular activity period. Initial indications from the Lunar Module Pilot were that a cable had broken in the glove (fig. 14-29).



Figure 14-29 - Extravehicular glove wrist control..

A detailed examination of the returned glove, together with chamber tests, have shown that there are no broken cables and that there is free operation of the glove wrist-control cable system. However, with the Lunar Module Pilot in the pressurized flight suit, the glove took the position which was reported during the mission.

The wrist control assembly provides a free-moving structural interface between the glove and the wrist disconnect so as to assure convolute action for wrist movement in the pressurized state. The design inherently allows the glove to take various neutral positions.

This anomaly is closed.

14.3.3 Intervalometer Cycling

During intervalometer operation, the Command Module Pilot heard one double cycle from the intervalometer. Photography indicated that double cycling occurred 13 times out of 283 exposures.

Postflight testing with the flight intervalometer and camera has indicated that the double cycling was caused by a random response of the intervalometer to the camera motor current. The camera motor used on the Apollo 14 cameras was a new motor having slightly higher current characteristics. Preflight testing of the equipment indicated compatibility of the units and no double cycling.

Double cycling does not result in detrimental effects to the camera or the intervalometer. No loss of photographic data occurs as a result of double cycling. Modifications to the intervalometer to make it less sensitive to the random pulses of the camera motor will be made, if practical. On Apollo 15, the intervalometer will only provide Hasselblad backup to the scientific instrument module cameras.

This anomaly is closed.

14.3.4 Intermittent Voice Communications

At approximately 29 hours, Mission Control had difficulty in communicating with the Commander. The Commander replaced his constant wear garment electrical adapter (fig. 14-30) with a spare unit, and satisfactory communications were reestablished.



Figure 14-30 - Constant wear garment communications harness.

Following release of the hardware from quarantine, all four constant wear garment electrical adapters were tested for continuity and resistance, and all units were satisfactory. The adapters were then connected to a portable communications set which provided conditions similar to flight conditions. While connected, the adapters were subjected to twisting, bending, and pulling. None of the adapters showed any electrical intermittents.

The most likely cause of the problem was poor contact between connectors because of small contaminants or improper mating of a connector, which was corrected when the spare adapter was installed.

This anomaly is closed.

14.4 APOLLO LUNAR SURFACE EXPERIMENTS PACKAGE

14.4.1 Active Seismic Experiment Thumper Misfires

During the first extravehicule:r activity, the crew deployed the thumper and geophones and attempted to fire the initiators with the following results: 13 fired, 5 misfired, and 3 initiators were deliberately skipped to save time. In some instances, two attempts were made to fire each initiator. In addition, for the first four or five firings, it was necessary to squeeze the firing switch knob with both hands. Subsequently, the excessive stiffness seemed to be relieved and one-hand actuation was possible.

The most likely causes of the problem are associated with the detent portion of the selector switch (fig. 14-31) and dirt on the firing switch actuator bearing surface. The selector switch dial can reposition out of detent in the course of normal handling because of the lack of positive seating in the detent for each initiator position. For an initiator to be fired, the selector switch must provide contact to the proper unfired initiator position. Examination of the qualification unit has shown that the detent is positioned at the leading edge of the contact surface so that any movement toward the previous position will break the contact. Also, the lightening holes in the firing switch knob make it possible for dirt to get onto the Teflon bearing surfaces, temporarily increasing the force required to close the switch (fig. 14-31).



Figure 14-31 - Active seismic experiment.

Corrective action for Apollo 16 consists of adding a positive detent mechanism, properly aligned with the selector switch contacts, and dust protection for the firing switch actuator assembly. The thumper is not carried on Apollo 15.

This anomaly is closed.

14.4.2 Suprathermal Ion Detector Experiment Noisy Data

During initial turn-on of the Apollo lunar surface experiments, transmission of the suprathermal ion detector/cold cathode gage experiment operate-select command resulted in erratic data from the suprathermal ion detector experiment, the passive seismic experiment, and the charged particle lunar environment experiment. (Central station engineering parameters remained normal.) Subsequent commanding of the suprathermal ion detector/cold cathode gage experiments to the standby mode returned the other lunar surface experiment data to normal.

Several switching iterations of the central station and the experiment commands failed to clear the problem until the suprathermal ion detector experiment was commanded to the xlO accumulation mode. Upon execution of this command, normal experiment data were received and the data have remained normal since that time. The suprathermal ion detector experiment dust cover and the cold cathode gage experiment dust seal had been removed at the time the data became normal.

The most probable cause was arcing or corona within the suprathermal ion detector equipment prior to dust cover removal. During ground tests under similar conditions, arcing or corona has resulted in the same type of data problems. Systems tests have indicated that the noise generated can also affect the passive seismic experiment and charged particle lunar environment experiment data; and that arcing or corona within the suprathermal ion detector experiment can result in spurious commands within the suprathermal ion detector experiment, causing removal of the dust protectors. However, no detrimental effects to the equipment have been experienced by this event.

Performance acceptance data from the Apollo 15 suprathermal ion detector/cold cathode gage experiments with the remaining lunar surface experiments have not indicated any abnormalities. The Apollo 15 unit will most likely exhibit the same characteristic arcing, with the dust covers intact and the high voltage on, as that of the Apollo 14 unit. However, operations prior to dust cover removal will be limited to the time required for operation verification prior to the last extravehicular activity.

This anomaly is closed.

14.4.3 Lunar Portable Magnetometer Cable Difficulties

The crew reported that it was difficult to rewind the lunar portable magnetometer cable. The cable is deployed and rewound at each location where the lunar portable magnetometer is used (fig. 14-32).



Figure 14-32 - Lunar portable magnetometer cable reel.

The lunar portable magnetometer ribbon cable snarls easily at 1/6g and is difficult and tedious to unsnarl. If it is necessary to remove the hand from the crank to unsnarl the cable during the first part of rewinding the cable, the cable will unwind within the reel and spin the reel handle (fig. 14-32). Free unwinding of the reel is required during deployment; however, it is desirable to be able to lock the reel against rotation at times during rewind of the cable. Rewinding was difficult because there was no provision to lock the reel during rewind, and gripping the reel and crank was difficult with the gloved hand.

Corrective action for Apollo 16 consists of adding a ratchet and pawl locking device for actuation with the gloved hand, and providing a better grip for the reel and crank. The lunar portable magnetometer is not carried on Apollo 15.

This anomaly is closed.

14.4.4 Central Station Twelve-Hour Timer Failure

The central station timer pulses did not occur after initial activation. Uplink command tests verified that the timer logic and the pulse switches were functioning satisfactorily, but that the mechanical section of the timer was not driving the switches. Timer functions started to occur and the 12-hour pulses were provided 13 times in succession, indicating that the timer battery and oscillator are satisfactory, but that the mechanical section is operating intermittently. The failure of the timer is associated with the mechanical design.

This anomaly is similar to the timer problem experienced on Apollo 12. The loss or erratic operation of the 12-hour timer output pulse has no adverse effect on experiments operations. The Apollo 15 central station has a new solid-state timer. The Apollo 14 central station will be turned off by ground command, as is planned for the Apollo 12 station.

This anomaly is closed.

14.4.5 Passive Seismic Experiment Y-Axis Leveling Intermittent

The horizontal Y-axis leveling motor of the gimbal leveling system operates intermittently (fig. 14-33). Although a command verification is received when commands are sent, power is not necessarily received by the motor. When there is an indication of power to the motor, the motor does operate. As a result, during the first lunar day, response to ground commands was normal except for 6 of the 22 commands when there was no response.



Figure 14-33 - Y-axis leveling motor circuitry.

Although no scientific data have been lost to date, intermittent problems have been encountered when leveling the Yaxis of the gimbal platform upon which are mounted the three orthogonal long-period seismometers. Occasionally, either there is no electro-mechanical response, or the response is delayed when the Y-axis motor is commanded on. Delay times vary. Thus far, leveling has been achieved by cycling on/off commands at varying time intervals.

The problem is caused by an intermittent component in the motor control circuit (fig. 14-33). There is no correlation between the occurrence of the problem and the temperature of the lunar surface, the central station electronics, or the experiment. Whenever there is an indication of power to the motor, the motor operates. When the motor operates, it operates properly and pulls the normal current.

If the problem becomes worse until Y--axis leveling cannot be achieved, an emergency operational mode can be implemented such as driving remaining axes to their stops in both directions in an attempt to free electro-mechanical components which may be sticking. Presently, however, the problem has not been sufficiently serious to warrant interruption of continuous scientific data to attempt such operations.

This anomaly is closed.

14.4.6 Passive Seismic Experiment Feedback Filter Failure

The long-period vertical (Z) seismometer was unstable when operated with the feedback filter in. The feedback filters for all three longperiod axes (X, Y, and Z) were removed by command, and good data (undamped) now continue to be received. The filterout mode provides feedback to the seismometer for all periods of operation with an instrument having a natural period of approximately 2.5 seconds. Although the response curves are peaked rather than flat, and critically damped, no seismic energy in the 0.5- to 15-second-period range is lost.

The filter-in mode provides a 1000-second time constant filter in the feedback loop for an instrument having a natural period of approximately 15 seconds with a critically damped, flat-response curve. On Apollo 14 long-period seismometers, the data during the filter-in mode have indicated a general characteristic of initial oscillations going on to saturation. The problem appears to be electrical rather than mechanical as experienced with the bent flexures of the Apollo 12 long-period vertical seismometer. Performance data during Apollo 14 acceptance testing have indicated no abnormalities.

Preliminary analysis of science data from Apollo 1-1, 12, and 14 indicates that the natural lunar seismic regime favors the range of 0.5to 3.0-second periods. As a result it is quite probable that future passive seismic experiment units on the lunar surface will be operated in the filter-out mode in order to maximize the sensitivity at the apparently favored 2.0-second period. At present, both Apollo 12 and Apollo 14 long-period seismometers are being operated in the filter-out mode, producing satisfactory data.

This anomaly is closed.

14.4.7 Active' Seismic Geophone 3 Electronic Circuit Erratic

The experiment was turned on in the listening mode on March 26, 1971, and geophone 3 data were spiking off-scale high (fig. 14-34). When the geophone channels were calibrated, the geophone 3 channel went off-scale high simultaneously with the start of the calibration pulse and stayed off-scale high for the remainder of the listening period. During the 1-second period when the calibration pulse was present, data from geophones 1 and 2 showed the normal 7-hertz ringing caused by the calibration Dulse. However, geophone 3 data showed four negative-going spikes coincident with the first four negative half cycles of the ringing on the other two channels. The spikes decreased in duration from the first to the last, the last having an amplitude of 90 percent of full scale (plus 2.5 volts to minus 2.0 volts). During the time that this pulse was present, the signal on channel 2 changed from minus 2.2 volts to minus 2.35 volts, indicating that channel 3 was operating at an apparent gain of 30 times the channel 2 gain.



Figure 14-34 - Geophone calibration data.

As shown in figure 14-35, each geophone channel consists of a geophone, an input preamplifier, a low-pass filter, and a logarithmic compressor amplifier. The output of the logarithmic compressor feeds the instrumentation system. The logarithmic compressor is basically an inverting amplifier with exponential negative feedback. Two diode-connected transistors between the output and input of the amplifier supply the feedback. The first diode is used for positive-going and the second for negativegoing input signals. The diodes for all three geophone channels (two per channel) are physica-Ily located in an oven which controls their temperature at 105 degrees C.


Figure 14-35 - Typical geophone channel.

It is believed that the failure is in the logarithmic compression amplifier because signals are coupled into it through an input coupling capacitor. This capacitor would block any offset voltages from the preceding stages which would be required to drive the output off-scale high. Analysis indicates that the most probable cause of the problem is an intermittent open circuit in the diode feedback path. This would allow the amplifier input transistor to saturate, driving the output offscale high. When signals large enough to drive the input stage out of saturation were present, the output would then respond and the output signal would not be compressed.

The experiment electronics uses it cordwood" construction of the type which has caused solder cracks in other equipment. Two copper paths conduct the feedback diodes to the logarithmic compressor amplifier. A solder crack in either path would then result in the data characteristics.

There are 10 such solder joints for each geophone (fig. 14-36): four on the oven terminal board, four on the mother board, one on the top board of the log compressor module, and one on the bottom board of the log compressor module. The one most likely to fail first is on the top board of the log compressor module. Continuity at the joint recovers as long as the crack closes during the lunar day.



Figure 14-36 - Suspected cracked solder joints in amplifier.

The log compressor modules for geophones 1 and 2 are of the same type construction. Since these are located slightly further from the oven than the one for geophone 3, the maximum temperature may not be quite as high. As a result, it may take longer for them to crack, if at all.

Systems testing included operational thermal cycling tests over the temperature range for lunar day and night. However, cracked solder joints are a function of time as well as temperature, and apparently the ground test cycle did not allow enough time for a creep failure. This equipment was designed and built prior to the time when it was found that cordwood construction with soldered joints was unsatisfactory.

A breadboard of the logarithmic compressor has been constructed, and the diode feedback loop will be opened to duplicate the experiment data. The mechanical design of the logarithmic compressor will be reviewed to determine the changes that must be made to prevent solder cracks on Apollo 16. The active seismic experiment is not carried on Apollo 15.

Procedural changes under consideration include operation of the oven to maintain compressor module temperature because the solder joint which is most -likely cracked is in compression (stronger) at the higher temperature.

This anomaly is open.

14.4.8 Intermittent Loss of Valid Data from Suprathermal Ion Detector Experiment Positive Analog-to-Digital Converter

The data in words 2, 3, 7, and 8 of the suprathermal ion detector experiment became erratic at 19:09 G.m.t. on April 5, 1971. This condition continued until 22:15 G.m.t. on April 6. The same erratic condition was also observed during operational support periods on April 7, 9, and 21. Only those measurements associated with the positive section of the log analog-todigital converter were affected. There has been no loss of science data.

The affected measurements have a data characteristic wherein each parameter processed by the positive log analog-to-digital converter initially indicates full-scale output, followed by an erroneous data value. The erroneous data value correlates with the value of the preceding measurement in the serial data format processed by the negative analog-to-digital converter. The erroneous data value in some instances indicates one PCM count less than the negative analog-to-digital converter parameter.

An intermittent failure of the start reset pulse for the positive log analog-to-digital converter control logic (fig. 14-37) could cause the problem. Although the failure permits the positive converter initial output to fill the eight-bit binary counter and produce a full-scale reading; thereafter, when a start pulse for the positive converter should reset the eightbit counter, it fails to do so, and the negative word which is still in the counter is read out as a positive word.



Figure 14-37 - Simplified data logic control.

The cause appears to be an intermittent component or wire connection in one of the associated modules. However, it does not appear to be a function of the temperature. The components have been passed by normal high reliability screening, and systems tests have included operational pressure, temperature, vibration, humidity, and accelerated lunar environment cycles. No failure of this type has been experienced with ground tests. No additional testing is considered warranted for Apollo 15, which will be the last mission for the experiment.

This anomaly is closed.

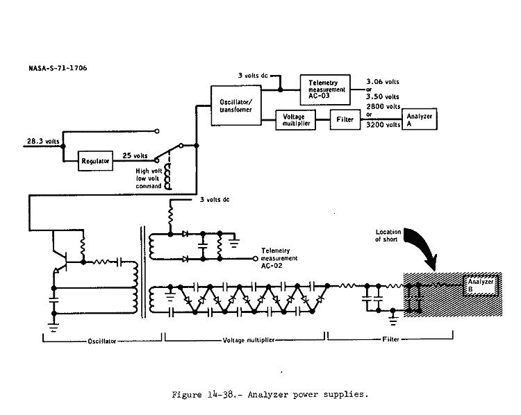
14.4.9 Charged Particle Lunar Environment Experiment Analyzer B Data Lost

The voltage measurement reading on the analyzer B power supply (fig. 14-38) became erratic on April 8, 1971, and the analyzer B science data were lost.



Figure 14-38 - Analyzer power supplies.

On April 10 and 16, the experiment was commanded on to normal (lowvoltage) mode, and to increase (high-voltage) mode in a series of tests. The results indicate that the plus 28-volt input, the regulator, and the analyzer A power supply were functioning properly, and that the problem was in the analyzer B power supply.

The high-voltage power supply is a transistor oscillator. The resonant elements are a transformer primary winding and a capacitor connected in parallel between the transistor emitter and ground. A second transformer winding provides positive feedback to the transistor base, causing the circuit to oscillate. A third transformer winding supplies the input to a diode-capacitor voltage multiplier chain. The output of the voltage multiplier is then filtered and drives the charged particle analyzer. The output of the fourth transformer winding is rectified and filtered. The filtered voltage is then monitored by the instrumentation system and is proportional to the high voltage supplied to the analyzer.

Data indicated that after the failure occurred, the instrumentation output was between 2.00 and 2.25 volts dc. This could not occur if the oscillator were not still oscillating. The input to the voltage multiplier is also proportional to the instrumentation output. Shorts to ground can be postulated at various points in and downstream of the voltage multiplier, and the short circuit current can be reflected back into the transformer primary winding to determine how much the output voltage should be decreased. The decrease occurs because the transformer primary winding (the driving winding) has resistance (about 300 ohms), and any voltage dropped across this resistance is not available to drive the transformer.

These calculations show that the short circuit must be in one of the output filter capacitors in the high-voltage filter, in the interconnecting cable between the filter and analyzer, or in the analyzer. Short circuits in any other locations would result in a much lower instrumentation output voltage.

This is the last time the charged particle lunar environment experiment will be flown. If the failure propagates to the point where the malfunctioning power supply stops oscillating, the current taken by this supply would increase to about 0.1 ampere. If this is sufficient to damage the series voltage regulator used for low-voltage operation, the operating procedures will be modified to use low-voltage operation as little as possible to extend the voltage regulator's life.

This anomaly is closed.

Chapter 15 - Conclusions Table of Contents Apollo 14 Journal