The Apollo 14 space vehicle consisted of a block II configuration spacecraft and a Saturn V launch vehicle (AS-509). The assemblies comprising the spacecraft consisted of a launch escape system, command and service modules (CSM-110), a spacecraft/launch vehicle adapter, and a lunar module (T-M-8). The changes made to the command and service modules the lunar module, the extravehicular mobility unit, the lunar surface experiment equipment, and the launch vehicle since the Apollo 13 mission are presented. The changes made to the spacecraft systems are more numerous than for previous lunar landing missions primarily because of improvements made as a result of the Apollo 13 problems and preparations for more extensive extravehicular operations.
A.1 COMMAND AND SERVICE MODULE
A.1.1 Structural and Mechanical Systems
The major structural changes were installations in the service module to accommodate an additional cryogenic oxygen tank in sector 1 and an auxiliary battery in sector 4. These changes are discussed further in section A.1.3.
Structural changes were made in the spacecraft/launch vehicle adapter as follows. A door was installed at station 547 (305 deg) to provide access to quadrant 2 of the lunar module descent stage where Apollo lunar surface experiment subpackages 1 and 2 were stowed. Also, doublers were bonded on the adapter at station 547 (215 deg) in case a similar door had been required for contingency access to the lunar module cryogenic helium tank during prelaunch operations.
The interior of gussets 3 and 4, which contain the breechplenum assemblies of the forward heat shield jettisoning system, were armored with a polyimide-impregnated fiberglass to prevent burn-through of the gussets and possible damage to adjacent equipment in the event of escaping gas from the breech assemblies.
A.1.2 Environmental Control System
The postlanding ventilation valves were modified to incorporate dry (non-lubricated) brake shoes to prevent possible sticking and a second shear pin was added to insure positive drive between the actuator shaft and cam.
To provide controlled venting for an oxygen tank flow test, the internal diameter of the auxiliary dump nozzle (located in the side hatch) was enlarged.
Sodium nitrate was added to the buffer ampules used in sterilizing the potable water. Addition of the sodium nitrate was to reduce system corrosion and enhance the sterilization qualities of the chlorine.
A vacuum cleaner with detachable bags was added to assist in removing lunar dust from suits and equipment prior to intravehicular transfer from the lunar module to the command module after lunar surface operations, and for cleanup in the command module.
A.1.3 Electrical Power System
The electrical power system was changed significantly after the Apollo 13 cryogenic oxygen subsystem failure. The major changes are as follows.
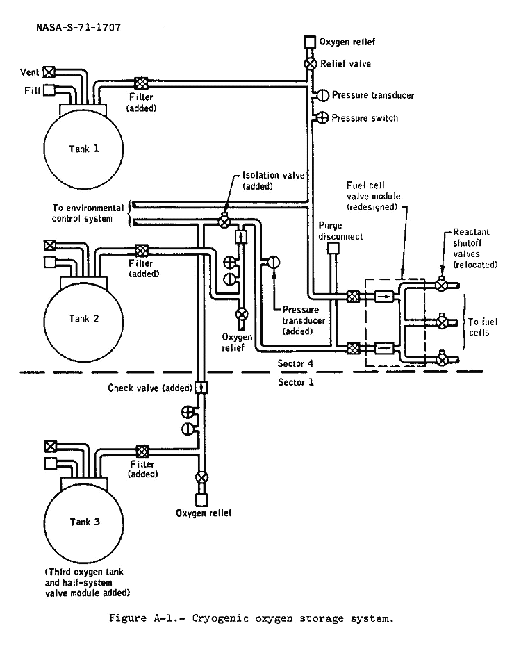
a. The internal construction of the cryogenic oxygen tanks was modified as described in the following table.A.1.4 Instrumentationb. A third cryogenic oxygen storage tank was installed in sector 1 of the service module. This tank supplied oxygen to the fuel cells and could be used simultaneously with the two tanks in sector 4. A new isolation valve was installed between tanks 2 and 3 to prevent the loss of oxygen from tank 3 in the event of damage to the plumbing for tanks 1 and 2. The closed isolation valve also would have prevented the flow of oxygen from tank 3 to the fuel cells. However, tank 3 could have supplied the environmental control system with the isolation valve closed while the auxiliary battery, mentioned in paragraph e, was the source of electrical power.
Previous block II vehicles CSM-110 (Apollo 14) and subsequent vehicles Each tank contained two destratification fans. Fans were deleted. Quantity gaging probe was made of aluminum. Quantity gaging probe material was changed to stainless steel. Heater consisted of two parallel-connected elements wound on a stainless steel tube. Heater was changed to three parallel-connected elements with separate control of one element. Filter was located in tank discharge. Filter was relocated to external line. Tank contained heater thermal switches to prevent heater element from overheating. Heater thermal switches were removed. Fan motor wiring was Teflon-insulated. All wiring was magnesium oxide-insulated and sheathed with stainless steel.
c. The tank 1 and 2 pressure switches remained wired in series as in the previous configuration; the tank 3 switch was wired in parallel and was independent of tanks 1 and 2.
d. The fuel cell shutoff valve used previously was an integral forging containing two check valves and three reactant shutoff valves. In the valve used for CSM-110, the two check valves remained in the integral forging; however, the reactant shutoff valves were removed and replaced by three valves relocated in line with the integral forging. These valves were the same type as those used in the service module reaction control helium system. The valve seals were changed to a type that provides a better seal under extreme cold. Figure A-1 illustrates the major changes to the system except for the internal tank changes.
e. An auxiliary battery, having a capacity of 400-ampere hours, was installed on the aft bulkhead in sector 4 of the service module to provide a source of electrical power in case of a cryogenic subsystem failure. Two control boxes, not used on previous flights, were added to accommodate the auxiliary battery. One box contained two motor switches which could disconnect fuel cell 2 from the service module and connect the auxiliary battery in its place. The second box contained an overload sensor for wire protection.
Figure A-1 - Cryogenic oxygen storage system.
Six new telemetry measurements associated with the high-gain antenna were added to indicate pitch, yaw, and beam-width, and whether the antenna was operating in the manual, automatic tracking, or reacquisition mode. This additional instrumentation provided data to support Flight Control management of the highgain antenna.
Other instrumentation changes were as follows. The cabin pressure transducer was replaced with one which had been reworked, cleaned, and inspected for contaminants. In the past, loose nickel-plating particles had interfered with inflight measurements. Additional instrumentation was incorporated to monitor the auxiliary battery, the oxygen tank heater element temperatures, the oxygen tank 2 and 3 manifold pressure, and the tank 3 pressure.
A.1.5 Pyrotechnics
Fabrication and quality control procedures of two pyrotechnic devices used in the command and service module tension tie cutter and the command module forward heat shield jettisoning system were improved. Although no known inflight problem with the tension tie cutter has existed, a Skylab qualification test (performed under more severe vacuum and thermal conditions than for Apollo) revealed that it varied in performance. In the forward heat shield jettisoning system, the technique of assembling the breech to the plenum was improved to eliminate the possibility of damage to the 0-ring during assembly. On Apollo 13, the propellant gas had leaked from the gusset 4 breech assembly, a hole was burned through the aluminum gusset cover plate, and the pilot parachute mortar cover was damaged. Structural modifications to gussets 3 and 4 are described in section A.1.1.
The docking ring separation system was modified by attaching the separation charge holder to the backup bars with bolts as well as the spring system used previously. This change was made to insure that the charge holder remained secure upon actuation of the pyrotechnic charge at command module/lunar module separation. A.1.6 Crew Provisions
A contingency water storage system was added to provide drinking water in the event that water could not be obtained from the regular potable water tank. The system included five collapsible 1-gallon containers, fill hose, and dispenser valve. The containers were 6-inch plastic cubes covered with Beta cloth. The bags could also be used to store urine as a backup to the waste management system overboard dump nozzles. (The auxiliary dump nozzle in the side hatch was modified for an oxygen tank flow test and could not be used.)
A side hatch window camera bracket was added to provide the capability to photograph through the hatch window with the 70mm. Hasselblad camera.
The intravehicular boot bladder was replaced with the type of bladder used in the extravehicular boot because it has superior wear qualities.
A.1.7 Displays and Controls
The following changes were made which affected crew station displays and controls. The alarm limit for cryogenic hydrogen and oxygen pressure was lowered from 220 psia to approximately 200 psia to eliminate nuisance alarms. The flag indicators on panel 3 for the hydrogen and oxygen reactant valves were changed to indicate closing of either shutoff valve instead of closure of both valves, and valve closure was added to the caution and warning matrix. Oxygen tank 2 and 3 manifold pressure was added to the caution and warning system. Circuitry and controls necessary to control and monitor oxygen tank 3 were added (heaters, pressure, and quantity). Switches were added to panel 278 to connect the auxiliary battery and activate the new isolation valve between oxygen tanks 2 and 3. Circuitry and controls (S19, S20 on panel 2; C/B on panel 226) for the cryogenic fan motors were deleted. The controls for the oxygen tank heaters were changed to permit the use of one, two, or three heater elements at a time depending upon the need for oxygen flow.
A.2 LUNAR MODULE
A.2.1 Structures and Mechanical Systems
Support structure was added to the descent stage for attachment of the laser ranging retro-reflector to the exterior of quadrant 1 and attachment of the lunar portable magnetometer to the exterior of quadrant (see section A.4 for description of experiment equipment). A modular equipment transporter was attached to the modular equipment stowage assembly in quadrant 4. This system (fig. A-2) was provided to transport equipment and lunar samples, and to serve as a mobile workbench during extravehicular activities. The transporter was constructed of tubular aluminum, weighed 25 pounds, and was designed to carry a load of about 140 pounds, including about 30 pounds of lunar samples.
Because of an anomaly which occurred on Apollo 13 in which the descent batteries experienced current transients and the crew noted a thumping noise and snowflakes venting from quadrant 4 of the lunar module, both the ascent and descent batteries were modified as follows:
a. The total battery container was potted and the potting on top of the battery cells was improved.In addition, the ascent batteries were modified in the following manner:b. Manifolding from cell to cell and to the battery case vent was incorporated.
c. The outside and inside surfaces of the battery cover were reversed so that the ribs were on the exterior of the battery.
a. The negative terminal was relocated to the opposite end of the battery.A circuit breaker was added to the lunar module to bypass the command module/lunar module bus connect relay contacts for transferring power between vehicles after lunar ascent and docking. The command module/lunar module bus connect relay control circuit is interrupted at lunar module staging.b. The case vent valve was relocated to the same face as the posi tive terminal to allow purging the full length of the battery case.
c. The pigtail, purge port, and the manifold vent valve were relocated to the same face as the negative terminal.
A.2.3 Instrumentation
Instrumentation changes in the ascent propulsion system included the installation of a pressure transducer in each of the two helium tanks in place of two tank temperature limit sensors which had been used for measuring structural temperature. The added pressure transducers, in conjunction with the primary pressure transducers already present, provided redundancy in monitoring for leaks. Two temperature measurements were added to the ascent water tank lines to monitor structural temperatures in place of the measurements deleted from the ascent propulsion system helium tanks.
A descent propulsion system fuel ball valve temperature measurement was added for postflight analysis purposes because of concern that damage could result from heat soak-back into propellant lines after powered descent.
A.2.4 Displays and Controls
In the ascent propulsion system, the inputs from the feedline interface pressure sensors to the caution and warning system were disabled. Because of the low pressure at these sensors prior to system pressurization, their inputs to the caution and warning system would have masked the low-pressure warning signal from the helium tanks at critical points in the mission.
Because of erratic indications given by the ascent propulsion system fuel low-level indicator during preflight checkout, the indicator was dis abled to prevent master alarms.
The four reaction control system cluster temperature measurement inputs to the caution and warning system were inhibited to prevent nuisance alarms since it was determined that these measurements were no longer needed.
An incorrect indication of the ascent stage gaseous oxygen tank 1 pressure input to the caution and warning system was experienced during preflight checkout. Therefore, the input to the caution and warning system was disabled to prevent meaningless alarms.
A.2-5 Descent Propulsion
Anti-slosh baffles were installed inside the descent stage propellant tanks and the diameter of the outlet holes for the propellant quantity gaging system sensors was reduced from 5/8 inch to 0.2 inch to minimize premature low propellant level indications due to sloshing such as had been experienced on Apollo 11 and 12.
It was determined by test that the descent propulsion system fuel lunar dump valve would close under liquid flow conditions when installed in the normal flow direction and could not be reopened. It was further determined that, by reversing the valve and installing an orifice upstream of the valve, it would remain open under all expected liquid flow conditions. Because of a possible requirement to vent the propellant tanks and the cryogenic helium tank under zero-g conditions, the valve was reinstalled in the reverse flow direction.
The propellant quantity gaging system sensors were modified to include a metal split ring between the electronics package cover and the sensor flanges. This increased the clearance between the electronics package and cover to preclude the possibility of crushed wires due to improper clearance.
A.2.6 Ascent Propulsion
To improve the seal for the four-bolt flanged joint between the filland-drain lines and the main feed lines in the ascent propulsion system, O-rings were used in place of injected sealants. Teflon O-rings were used in the oxidizer lines, and butyl rubber O-rings were used in the fuel lines.
A.2-7 Environmental Control
A maffler was added in the line at the outlet of the waterglycol pump assembly to reduce the pump noise transmitted to the cabin through the water-glycol lines. The regulator band of the high-pressure oxygen assembly was shifted to increase the regulated pressure from approximately 950 Psig to 990 Psig, providing a higher recharge pressure for the portable life support system and, thus, increasing its operating time for extravehicular activities.
A.2.8 Crew Provisions
The flexible-type container assembly previously used for stowage in the left hand side of the lunar module cabin was replaced with a metal modularized container which was packed before being placed into the lunar module.
Return stowage capability was provided for two additional lunar rock sample bags.
A-3 EXTRAVEHICULAR MOBILITY UNIT
The thigh convolute of the pressure garment assembly was reinforced to decrease bladder abrasion which had been noted on training suits. Also, the crotch pulley and cable restraint system was reconfigured to provide for heavier loads.
The portable life support system was modified as follows. A carbon dioxide sensor was added and associated changes were made to provide telemetry of carbon dioxide partial pressure in the pressure garment assembly. In addition, an orifice was added to the feedwater transducer to prevent freezing of water trapped within the transducer housing, which would otherwise result in incorrect readings. The oxygen purge system was modified by the deletion of the oxygen heater system because the oxygen does not require preheating to be compatible with crew requirements.
A new piece of equipment, the buddy secondary life support system, was provided as a means of sharing cooling water from one portable life support system by both crewmen in the event that one cooling system became inoperative. The unit consists of a water umbilical, restraint hooks and tether line, and a waterflow divider assembly.
A.4 EXPERIMENT EQUIPMENT
Table A-I lists the experiment equipment carried on Apollo 14, identifies the stowage locations of the equipment in the lunar module, and references applicable Apollo mission reports if equipment has been described previously. Equipment not carried on previous missions is described in the following paragraphs. The two subpackages of the Apollo lunar surface experiments package are shown in figures A-3 and A-4.
| Experiment equipment | Experiment number |
Stowage location in Apollo 14 lunar module | Previous missions on which carried |
Mission report reference |
| Apollo lunar surface experiment package: (1) Fuel capsule for radioisotope thermoelectric generator (2) Subpackage 1: (a) Passive seismic experiment (a) (b) Active seismic experiment (c) Charged particle lunar environment (d) Central station for command cuntrol: Lunar dust detector (3) Subpackage 2: (a) Suprathermal ion detector experiment (a) (b) Cold cathode ion gauge |
S-031 S-033 S-038 M-515 S-036 S-058 |
Stowed in cask assembly mounted on exterior of quadrant 2 Scientific equipment bay - quadrant 2 Scientific equipment bay - quadrant 2 Scientific equipment bay - quadrant 2 Scientific equipment bay - quadrant 2 Scientific equipment bay - quadrant 2 Scientific equipment bay - quadrant 2 |
Apollo 12 & 13 Apollo 12 & 13 Apollo 13 Apollo 12 & 13 Apollo 12 Apollo 12 & 13 |
Apollo 12 Apollo 12 Apollo 13 Apollo 12 Apollo 12 Apollo 12 |
| Laser ranging retro-reflector experiment | S-078 | Mounted on exterior of quadrant 1 | Apollo 11 | Apollo 11 |
| Lunar portable magnetometer experiment | S-198 | Mounted on exterior of quadrant 2 | (b) | |
| Solar wind composition experiment | S-080 | Modular equipment stowage assembly - quadrant 4 | Apollo 11 & 12 | Apollo 11 |
| Lunar field geology: (1) Tools and containers (2) Cameras (3) Tool carrier (4) Modular equipment transporter (c) |
S-059 |
Modular equipment stowage assembly - quadrant 4 Modular equipment stowage assembly and cabin Apollo lunar surface experiment subpackage 2 - quadrant 2 Modular equipment stowage assembly - quadrant 4 |
Apollo 11, 12 & 13 Apollo 11, 12 & 13 Apollo 12 & 13 |
Apollo 14: Fig. A-2 Fig. A-2 Fig. A-4 Fig. A-2 |
| Lunar soil mechanics: (1) Tools and containers (2) Cameras (3) Modular equipment transporter (c) |
S-200 |
Modular equipment stowage assembly - quadrant 4 Modular equipment stowage assembly and cabin Modular equipment stowage assembly - quadrant 4 |
Apollo 11, 12 & 13 Apollo 11, 12 & 13 |
Apollo 14: Fig. A-2 Fig. A-2 Fig. A-2 |
| (a) Modified from Apollo 12 configuration. (b) Similar to experiment J-034 on Apollo 12, but different equipment used. (c) See section A.2.1 for description. |
||||
The active seismic experiment acquires information to help determine the physical properties of lunar surface and subsurface materials using artificially produced seismic waves.
The experiment equipment consists of three identical geophones, a thumper, a mortar package, a central electronics assembly, and interconnecting cabling. The geophones are electromagnetic devices which were deployed on the lunar surface to translate surface movement into electrical signals. The thumper is a device that was operated by one of the crewmen to provide seismic signals. The signals were generated by holding the thumper against the lunar surface at various locations along the line of the geophones and firing explosive initiators located in the base of the thumper. The mortar package consists of a mortar box assembly and a grenade launch tube assembly. The mortar box electronics provide for the arming and firing of rocket motors which will launch four highexplosive grenades from the launch tube assembly upon remote command. The monitor package is designed to launch the grenades to distances of 5000, 3000, 1000, and 500 feet. Signals sensed by the geophones are transmitted to earth-based recorders. A.4.2 Lunar Portable Magnetometer Experiment The lunar portable magnetometer was used to measure the magnetic field at two locations along a traverse on the lunar surface. The measurements will be used to determine the location, strength and dimensions of the source, and, in turn, to study both local and whole-moon geological structure. The experiment equipment consists of a sensor head containing three orthogonal single-axis fluxgate sensor assemblies, an electronics and data display package, and a tripod. The electronics package is powered by mercury cells. The package has an on-off switch and a switch to select high and low meter ranges (tlOO gammas and t50 gammas) . The data display consists of three meters, one for each axis. A-5 MASS PROPERTIES Spacecraft mass properties for the Apollo 14 mission are summarized in table A-II. These data represent the conditions as determined from postflight analyses of expendable loadings and usage during the flight. Variations in command and service module and lunar module mass properties are determined for each significant mission phase from lift-off through landing. Expendables usage are based on reported real-time and postflight data as presented in other sections of this report. The weights and center-of-gravity of the individual modules (command, service, ascent stage, and descent stage) were measured prior to flight and inertia values calculated. All changes incorporated after the actual weighing were monitored, and the mass properties were updated.
| Event | Weight, lb |
Center of gravity, in. | Moment of inertia, slug_ft2 | Product of inertia, slug-ft2 | ||||||
| X | Y | Z | IXX | IYY | IZZ | IXY | IXZ | IYZ | ||
| Command and service module/lunar module | ||||||||||
| Lift-off | 111 120.3 | 847.5 | 2.2 | 3.7 | 68 304 | 1 183 929 | 1 186 165 | 4058 | 9 610 | 3622 |
| Earth orbit insertion | 102 083.6 | 807.6 | 2.4 | 4.0 | 67 445 | 724 926 | 727 209 | 5759 | 11 665 | 3610 |
| Transposition and docking: Command & service modules Lunar module |
64 388.0 33 649.2 |
934.4 1236.7 |
4.0 -0.2 |
6.4 -0.3 |
34 251 22 533 |
77 036 24 350 |
79 537 24 949 |
-1787 -466 |
-370 63 |
3047 233 |
| Total docked | 98 037.2 | 1038.2 | 2.6 | 4.1 | 57 077 | 537 537 | 540 506 | -8214 | -9915 | 3412 |
| First midcourse correction* | 97 901.5 | 1038.3 | 2.6 | 4.1 | 56 969 | 537 191 | 540 171 | -8232 | -9900 | 3440 |
| Second midcourse correction* | 97 104.1 | 1038.9 | 2.6 | 4.0 | 56 547 | 535 756 | 539 024 | -8223 | -9847 | 3365 |
| Lunar orbit insertion* | 97 033.1 | 1039.0 | 2.6 | 4.0 | 56 499 | 535 582 | 538 872 | -8231 | -9834 | 3364 |
| Descent orbit insertion* | 71 768.8 | 1081.9 | 1.3 | 2.7 | 43 395 | 410 855 | 417 348 | -5576 | -5923 | 397 |
| Separation | 70 162.3 | 1086.4 | 1.3 | 2.7 | 43 872 | 402 639 | 408 496 | -4684 | -6279 | 290 |
| Command and service module circularization* | 35 996.3 | 945.0 | 2.2 | 5.8 | 19 725 | 57 161 | 62 490 | -1981 | 547 | 84 |
| Command and service module plane change* | 35 610.4 | 945.2 | 2.2 | 5.8 | 19 494 | 57 032 | 62 244 | -1963 | 528 | 91 |
| Docking: Command & service modules Ascent stage |
34 125.5 5 781.3 |
946.5 1165.2 |
1.9 4.6 |
6.0 -2.3 |
18 662 3 347 |
56 594 2 297 |
61 218 2 723 |
-1872 -117 |
482 -3 |
69 -352 |
| Total after docking: Ascent stage manned Ascent stage unmanned |
39 906.8 39 903.9 |
978.2 976.3 |
2.3 1.9 |
4.8 4.9 |
22 090 21 910 |
109 973 105 741 |
114 958 110 695 |
-1341 -2009 |
-1444 -1036 |
-307 -256 |
| After ascent stage jettison | 34 596.3 | 947.5 | 2.0 | 5.7 | 18 744 | 57 030 | 61 660 | -1772 | 309 | 58 |
| Transearth injection* | 34 554.4 | 947.3 | 2.0 | 5.7 | 18 730 | 56 553 | 61 181 | -1746 | 349 | 60 |
| Third midcourse correction* | 24 631.9 | 975.3 | -1.6 | 7.4 | 13 592 | 41 585 | 41 392 | 142 | -492 | -458 |
| Command and service module prior to separation | 24 375.0 | 975.7 | -1.6 | 7.5 | 13 386 | 41 344 | 41 190 | 138 | -491 | -399 |
| After separation: Service module Command module |
11 659.9 12 715.1 |
906.4 1039.2 |
-3.1 -0.2 |
9.4 5.7 |
7 459 5 897 |
12 908 5 281 |
13 280 4 763 |
-418 44 |
533 -373 |
-359 -25 |
| Entry | 12 703.5 | -.2 | 5.6 | 5 890 | 5 274 | 4 762 | 44 | -371 | -24 | |
| Main parachute deployment | 12 130.8 | -.1 | 5.8 | 5 686 | 4 874 | 4 403 | 44 | -320 | -21 | |
| Landing | 11 481.2 | -.1 | 4.8 | 5 501 | 4 457 | 4 083 | 35 | -297 | -8 | |
| Lunar Module | ||||||||||
| Lunar module at earth launch | 33 651.9 | 184.9 | -.3 | .0 | 22 538 | 24 925 | 25 034 | 177 | 434 | 374 |
| Separation | 34 125.9 | 186.0 | -.3 | .6 | 23 939 | 26 112 | 26 073 | 178 | 722 | 378 |
| Powered descent initiation* | 34 067.8 | 185.9 | -.3 | .7 | 23 904 | 26 018 | 25 965 | 175 | 719 | 371 |
| Lunar landing | 16 371.7 | 213.6 | -.6 | 1.1 | 12 750 | 13 629 | 16 099 | 231 | 652 | 398 |
| Lunar lift-off | 10 779.8 | 243.9 | .2 | 2.8 | 6 756 | 3 408 | 5 954 | 68 | 188 | 6 |
| Orbit insertion | 5 917.8 | 257.0 | .3 | 5.0 | 3 417 | 2 908 | 2 144 | 61 | 104 | 5 |
| Terminal phase initiation | 5 880.1 | 256.8 | .4 | 5.1 | 3 400 | 2 899 | 2 123 | 61 | 105 | 6 |
| Docking | 5 781.3 | 256.7 | .4 | 5.2 | 3 347 | 2 878 | 2 055 | 61 | 105 | 8 |
| Jettison | 5 307.6 | 258.2 | .2 | 1.7 | 3 126 | 2 771 | 2 056 | 64 | 129 | 3 |
| * at ignition | ||||||||||
| Appendix B - Spacecraft Histories | Table of Contents | Apollo 14 Journal |